Wiring Diagram question - what feeds the ballast resistor?

Stevehose

Well-Known Member
Site Donor $$
Messages
13,732
Reaction score
6,662
Location
Sarasota, FL
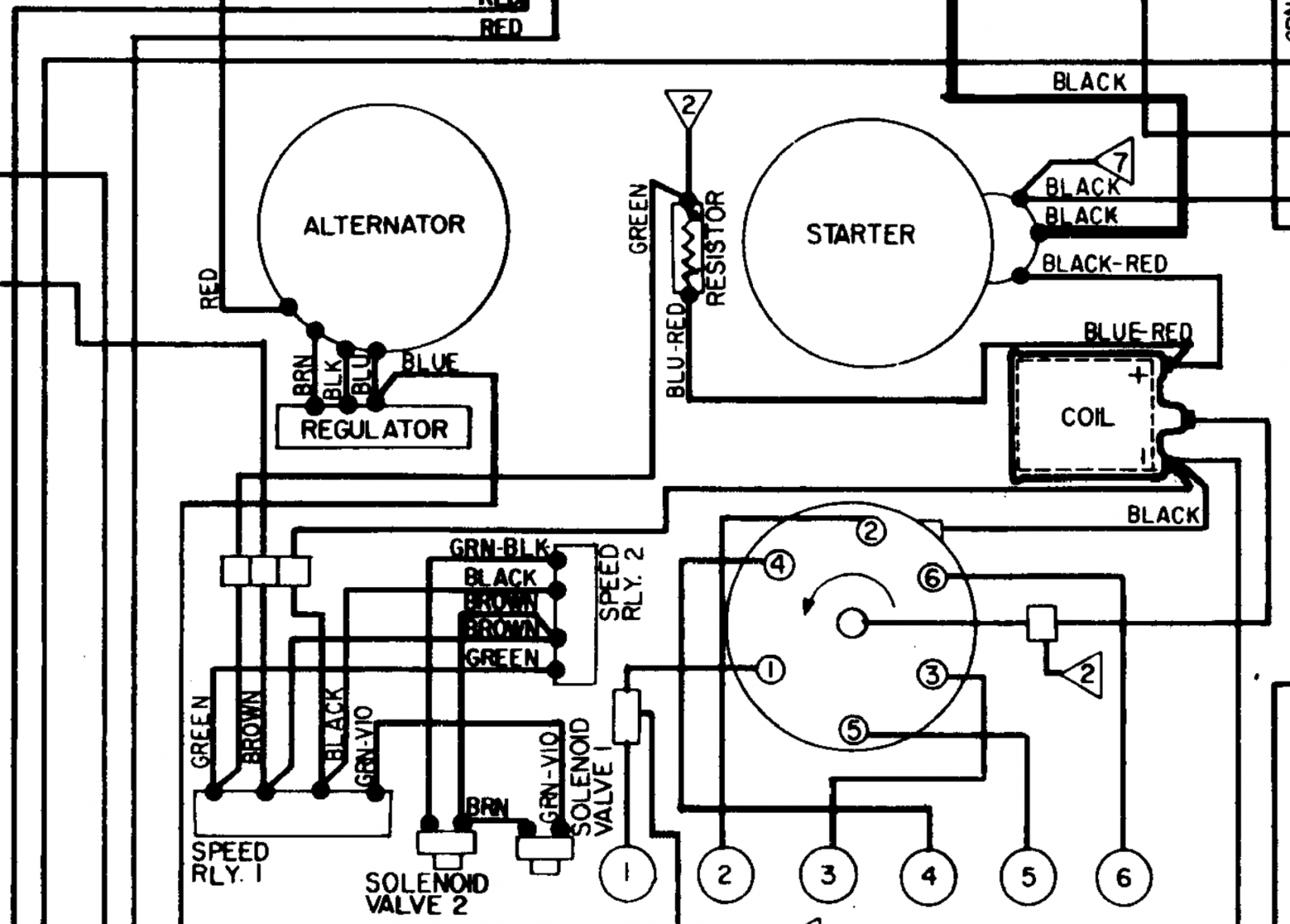
I can't figure out how the ballast resistor (in between the "starter" and "alternator" in the diagram gets 12v power? The green wire that feeds it comes from the speed relays/solenoid valves emmissions crap but I don't see anything feeding those from the switched power from the ignition switch/fuse block? Does it get fed from the #2 diagnostic connector?


Screenshot 2023-01-02 at 9.54.52 PM.png
 
There is a green wire through the firewall, past the battery, across the front of the car .

Unless it’s a 74 and then it looks like speaker wire.

Call me tomorrow and I will filet a harness for you.
 
Last edited:
@Stevehose

Note the triangle with the "2". I would expect it is some kind of shortcut from the other part of schematic to keep it clean for reading.

As far as I remember green or wired where the green is leading are the ones carrying switched battery voltage (so called KL15) in comparison to KL30 (Klemme) where leading color is red and return/GND where the brown is the major color.
 
There is a green wire through the firewall, past the battery, across the front of the car .

Unless it’s a 74 and then it looks like speaker wire.

Call me tomorrow and I will filet a harness for you.
I appreciate the offer but save the harness for now, I am going to run some tests later today from the 9 pin connector. Thanks!
 
@Stevehose

Note the triangle with the "2". I would expect it is some kind of shortcut from the other part of schematic to keep it clean for reading.

As far as I remember green or wired where the green is leading are the ones carrying switched battery voltage (so called KL15) in comparison to KL30 (Klemme) where leading color is red and return/GND where the brown is the major color.
Yes the other "2" comes from the switched green of the ignition switch, will investigate today.
 
Back
Top